珀金斯1204和1206E-E66TA柴油发动机电子控制模块ECM故障排除Perkins1204电子控制电路图,

驱动设备的组件也应该被考虑. 如有可能, 应拆下需要焊接的组件. 但当在装备了珀金斯ECM的发动机上焊接时,是不能拆下组件的,那么就应该按照接下来的步骤操作。这个过程能使电子组件的风险最小化。
5. 如果可能,将焊接设备的接地夹直接连接到将要焊接的发动机部件上。将卡箍尽可能靠近焊缝。近距离定位可降低焊接电流对发动机轴承、电气部件和其他部件造成损坏的风险。
1. 停止发动机运作。断开ECM的电源。
6. 保护线束不受焊接碎屑和/或焊接飞溅物的影响。
2. 确保发动机的燃油供应已关闭。
7. 使用标准焊接程序将材料焊接在一起。
3. 从蓄电池上断开蓄电池负极电缆。如果安装了蓄电池切断开关,请打开开关。
系统概述
4. 从线束上断开所有电子部件,包括以下部件:
发动机有一个电子控制系统。这个系统也监视着柴油微粒过滤器(DPF) 和氮氧化物还原系统(NRS)。
• 驱动设备的电子部件
• 发动机控制模块ECM
控制系统由以下部件组成:
• 传感器
• 电子控制阀
• 继电器
• 电子控制模块 (ECM)
• 软件 (闪存文件)
• 线束
• 后处理ID模块
注意
• 传感器
不要使用电子元件 (ECM or ECM 传感器) 或用于焊接机接地的电子元件焊接点。
• 执行器

|
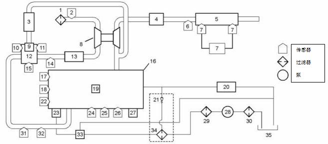
电子控制电路图 |
|
1206E-E66 发动机的电子控制线路图 |

|
带有单个涡轮增压器的1204E和1206E发动机的结构图 |