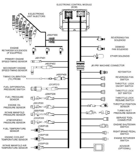
卡特彼勒C15和C18发动机传感器位置和电气接头配件与控制线束颜色标识知识


图4发动机左侧视图(范例)(1) 发动机冷却温度传感器(2) 次速度/时间感应塞(3) 进气歧管压力传感器(4) 喷油器阀盖进口接头(5) 进气歧管空气温度传感器(6) 压差开关(燃油)(7) 燃油压力感应塞(8) 燃油温度传感器(9)主速度/时间感应塞(10) 正时校准口(11) 大气压力感应塞(12) 机油压力感应塞(13) 正时校准探针接口(14) 发动机控制模块(ECM)(15) J2/P2 ECM 接头 (16) J1 ECM 接头

涡轮增压器进气压力传感器的位置(范例)
发动机布线信息SMCS 代码: 1408布线示意图会阶段性地修订。当设备线路更新时,布线图会有所改变。要获得最新的信息,应经常检查布线图的版本号。使用有最新版本号的布线图。
线束颜色标识卡特彼勒用11种颜色标识全部电线。回路代码标于电线的25mm(1 inch)位置。表6列出电线颜色和颜色代码
例如,在布线图上标记为A701-GY的电线表示一根有线号A701的灰色电线。A701-GY表示1#喷油器线圈的电源回路。布线图上其他电线标记是电线的尺寸。电线的尺寸会依据电线的颜色。电线尺寸或标准可参阅AWG(美国电线标准)。AWG是电线直径的描述。例如,布线图上的代码150-OR-14表示150回路中的橙色电线是14#AWG电线。 如果电线标准未列出,该电线是16#AWG。AWG号码和公制度量的转换