CAT卡特柴油发动机3161调速器图解介绍

请参看SENR3028,卡特彼勒3161调速器服务手册以获得更多的信息。
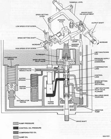
3161发电机组调速器
(1)手动速度设定控制器(2)速度调节卡特CAT发动机盖(3)外部固定偏差调节
3161调速器是一个可以检测(感应)卡特CAT发动机转速的机械-液压调节器,它通过机械连杆与卡特CAT发动机燃料系统相连接。在有必要调节卡特CAT发动机负载时,调速器可以控制每个卡特CAT发动机汽缸的燃料注入比率。
速度调节卡特CAT发动机位于调节器盖上,需要24伏直流电源为其供电。当卡特CAT发动机被起动时,它会转动一个速度调节螺杆来调整调节器速度调节杆的位置。
卡特CAT发动机转速可以通过位于卡特CAT发动机前部的槽形速度设定调节器来提高或降低。顺时针转动速度设定调节器可以提高速度设定,而逆时针转动则降低速度设定。高速或低速停止会限制调节。

为了在卡特CAT发动机转速改变时保持其稳定性,可以通过调速器进行固定偏差和补偿校正。
3161调速器的端轴在全负荷42度下转动时,无论燃料是否打开,都可以产生最大为8牛·米(6磅英尺)的扭矩。因为调速器端轴在液压下可以双向移动,且在调速器外部没有使用回位弹簧。当调速器没有工作时,调节器内有一个1.4牛·米(1磅英尺)弹簧将端轴移动到全闭合位置。
端轴的推荐移动(转动)为从低空转到全负荷间大约30度左右。这能够保证在必要的时候,能够让调速器向每端运行到完全关闭位置仍有余地。

3161调速器被连接到卡特CAT发动机润滑油系统,机油供应(下压)通过喷嘴和内部通道被送到调节器,调速器保持让适当的油量和剩油排出进入卡特CAT发动机,这就保证了机油能够不断的流经调速器。
当卡特CAT发动机被拆卸或大修之后,在卡特CAT发动机起动前需要向调速器中注入大约1.8升(2美制夸脱)的洁净卡特CAT发动机油。3161调速器的充油塞位于外壳的顶部。
上饶Perkins帕金斯1204E-E44TTAG2发动机曲轴多少钱?甘肃珀金斯2506-E15柴油机销售中心一般多少钱?庆阳珀金斯404发动机大修包代理商,渭南Perkins帕金斯404A-22G1发动机机油冷却器网站,昌吉Perkins帕金斯1103D-33TA发动机配件中心库联系,济南Perkins2506-E15柴油机原厂配件在什么地方买?